文章旨在探讨辐射环境监测与紧急响应管理,从而有效地应对辐射环境污染事件。文章简要分析了紧急响应管理的基本原则,详细分析了辐射环境监测相关技术,如辐射监测设备与仪器、辐射环...
构建能源强国,人才与科技是至关重要的一个环节。新疆作为中国能源资源禀赋突出的地区,将丰富的能源潜力转变成发展的强劲动能离不开懂工艺、懂设备,具有团队协作意识、创新精神和扎...
生物礁灰岩储层内部微观结构复杂,可归纳为相对致密型、致密裂缝型、孔洞裂缝型和孔隙孔洞型四类储层,其水驱油特征尚不明确。采用短岩心、长岩心、全直径等实验分析方法,明确了不同...
在海上油田开发过程中,随着开发进程的日益加快,石油开采量越来越多,产出液中含水量以及开发过程中产生的生产污水量不断提升。受限于海上平台处理空间以及海洋环境保护要求,海上平...
近年来,高校实验室火灾和爆炸等事故时有发生,其中是危险化学品引发的事故。当前,高校生物类实验室的化学试剂管理存在以下问题:首先,化学试剂使用种类多,数量大,其中包含大量的...
随着钻井深度的增加,地层温度成为制约钻井液体系选择的主要因素。高温条件下对钻井液性能稳定、井壁完整性和润滑剂配伍性要求相对严苛,低生物毒性、易降解的抗高温聚合物、抗盐聚合...
针对材料物理专业学生创新意识不强、创新能力不高、创业思维不明和创业实践能力不足等问题,通过强化思创融合、细化专创融合、优化科创融合和深化产创融合开展人才培养模式的构建和实...
利用QRA风险评价软件,通过建立相应的事故模拟模型,定量计算丙酮泄漏引起的蒸气云爆炸的事故后果以及事故后果的影响范围,辨识丙酮储罐的个人风险及社会风险,计算丙酮储罐的外部防护...
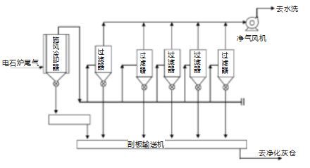
结合实际生产来看,电石在生产期间会产生大量尾气,这部分尾气温度高、热值高、含量复杂且风量高,以CO为电石炉尾气最主要成分。受CO富含量因素影响,导致电石炉尾气被大量应用于上游...
南海西部某陆岸终端单点提油海管由于未设计收发球筒装置,无法进行通球内检测,导致不能及时发现海管存在的各种缺陷,存在重大安全环保隐患。针对单点系泊系统特殊结构,通过自主改造...
文章研究了饱和状态下硫酸盐之间存在的部分反应,是非饱和态下较难发现的。该反应存在一定规律,值得进一步探讨与研究。该反应可以为复合肥料的生产提供研究资料,特别是硝硫基复合肥...
课程创新教学改革以培养学生高阶性、创新性、挑战度为目标展开。文章围绕工程化学课程中的催化原理,采用案例教学法进行教学分析,实施过程围绕“二氧化钛光催化性能”这一教学案例展...
当前,化工自动化控制系统建设成本高、可扩展性差,数据传输类型单一,缺乏异常事件预警、远程诊断、参数设 定等“智慧化工 ”必需的通讯功能。为解决上述问题,文章提出在化工自动化...
“双碳”目标的提出,为中国化工行业的转型升级及绿色低碳发展带来了巨大的发展和挑战,而这个转变离不开“双碳”人才的支撑。文章以应用化工学科的一门重要专业课程—化工单元操作技...
据媒体报道,三大运营商目前均已制定了2020年... 详细>>
在钱钟书先生的小说中,一个重要的特点就是具... 详细>>
